Cała aktywność
Strumień aktualizowany automatycznie
- Ostatnia godzina
-
I ważna sprawa! Koniecznie ołtarzyk Świętej Akustyki!
-
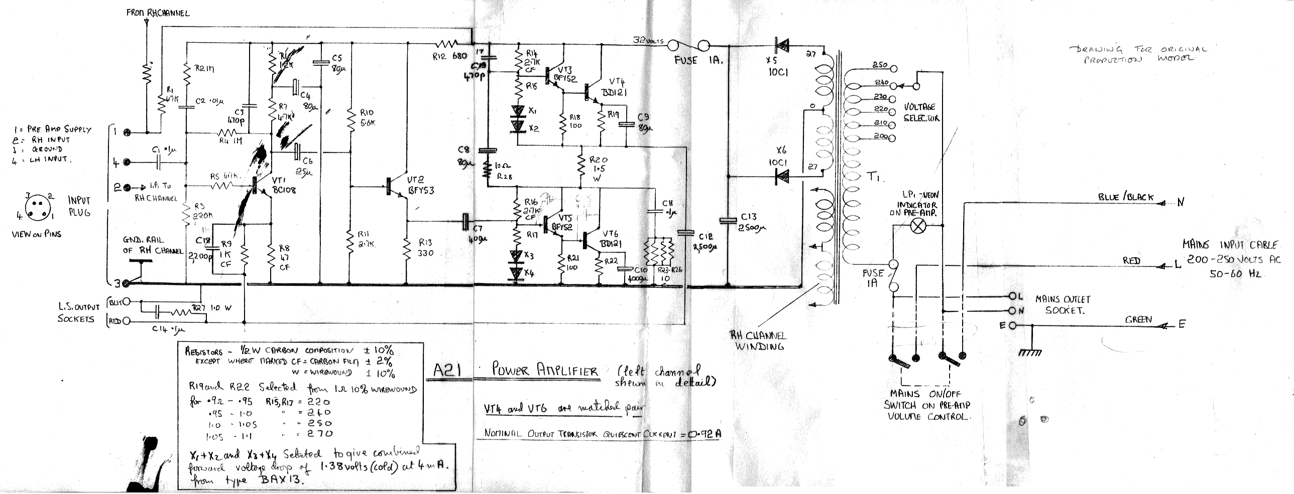
Ty nie bądź taki do przodu, bo Cię z tyłu braknie 😉 Ja nie uważam 'parallel single-ended' za 'pure class A' - ponieważ, moim zdaniem, albo mamy pojedynczą Triodę, albo pojedynczy Tranzystor. Grok jest podobnego zdania 🤔 Ten projekt pochodzi z wczesnych wersji A21 (prawdopodobnie Mk1 lub Mk2, na podstawie ręcznego rysunku i komponentów jak BAX13 do biasu). W nowszych wariantach jak A21SE (Special Edition), topologia ewoluowała – nadal SE, ale z modulacją źródła prądowego dla lepszej efektywności i niższych zniekształceń, co czyni ją "nieściśle single-ended". Jednak Twój schemat to klasyczny, czysty SE bez takich modyfikacji. Jeśli to konkretna wersja (np. A21a lub SE), podaj więcej detali dla precyzyjniejszej analizy. Wychodzi na to, że ten Twój stary Sugden był 'bardziej' 😁
-
Rafal Wdo zaczął obserwować elac carina bs243.4 czy bowers & wilkins 606 s3
-
KEF Q Concerto Meta a te?
-
Działa bardzo dobrze. Przedstawiłem powyższe jedynie jako odpowiedź na twoje zarzut, że w YPAO nie ma loudness. Tu jasny zwykle odwracasz kota ogonem. Jesteś kompletnie niewiarygodnym nabijaczem postów. Co temat to Sonido. Byle zaistnuec. Nie ważne że wprowadzasz w błąd. Ważne by zaistnieć. Więcej pisać do ciebie nie będę, bo sensu w tym tyle co w gadaniu do ściany A w temacie. Nie ma sensu szukać pirady sprzętowej-zakupowej wśród ludzi, którzy nawet dla siebie nie potrafią znaleźć docelowego sprzętu i ciągle go wymieniają, bo zawsze coś jest nie tak.
-
-
Witam szanownych forumowiczów. Stoję przed wyborem między dwoma modelami słuchawek oba modele w bardzo podobnych cenach (mniej niż 500 zł): Audio-Technica ATH-A550Z — słuchawki zamknięte Audio-Technica AD500X — słuchawki otwarte Zastanawiam się, który model będzie lepszy do codziennego słuchania muzyki w domu choć czasami i pod telefon do podróży też chciałbym je podpinać. Czy telefon da radę napędzić takie słuchawki? Chętnie usłyszę Wasze doświadczenia i opinie na temat: Różnic w brzmieniu między zamkniętymi ATH-A550Z a otwartymi AD500X (choć z tego co poczytałem to dosyć podobnie grają mimo innych konstrukcji) Jakie są mocne strony każdego z tych modeli? Z góry dzięki za pomoc!
-
Rafał stał się chyba cud bo zacząłem słyszeć kable. Głośnikowe Brown Sugar zrobiły nawet zbyt dużą zmianę. Czekam na Sommer Orbit 4mm.
-
-
Zapraszam. Sprzęt leci z Japonii. Będzie dostępny po nowym roku. Cena 34900 PLN https://www.olx.pl/d/oferta/odtwarzacz-sacd-esoteric-k-03xd-CID99-ID18IJfo.html
-
Ja się kompletnie scyfryzowałem lata temu i słucham. A że z natury jestem leniwy, to dla mnie, NAS jest najlepszym rozwiązaniem. Plus Qobuz.
-
Ale on nie odróżnia. A co on może o tym wiedzieć?
- Today
-
Gratuluję i witamy ponownie na forum. Miło, że do nas wróciłeś.
-
Siedzi sobie taki Alan Parsons nad „The Dark Side of the Moon”, wszystko pięknie poustawiał i na to wszystko przychodzi jakiś gostek z ulicy i kręci gałkami - no, ja bym k... chyba zastrzelił 😉
-
DDDddd dołączył do społeczności
-
Mirek jeszcze jeden zabieg kosmetyczny i system będzie gotowy.
-
crategus zaczął obserwować Co drapie nasze płyty czyli igły, wkładki i headshelle
-
Dzień dobry, Szukam budżetowego rozwiązania do słuchania płyt - czegoś, co będzie do weryfikacji, czy taki sposób słuchania muzyki się sprawdzi. To ma być prezent, tak więc raczej nowy sprzęt. Skoro budżetowy, to kupiłem AT-LP60x na Amazonie za ~480 zł. Mam też głośniki Elac Debut 2.0. Mam teraz do wyboru dwie opcje: - Albo kupuję głośniki aktywne pokroju Edifier M60/MR3, albo coś w tym stylu za 300-400, - albo dokładam jakiś wzmacniacz za około 400 zł. W związku z tym mam prośbę o polecenie jakiś przykładów do obu opcji. Niestety nie znam się na tym, a im więcej o tym czytam, tym więcej pojawia się pytań, a nie mam na to czasu, żeby wszystko samemu rozkminić. Pozdrawiam.
-
Sugdeny, przynajmniej te A klasowe są SE - single ended.
-
A, bo mi się pomyliło. No, ale odpowiednik SET, to nie jest.
-
Jeżeli tak, to miałeś nosa👍. Przynajmniej nie jestem sam z Kotliny Kłodzkiej 😀
-
Zestaw stereo- muzyka klasyczna- (około 20 tyś)
topic odpisał Rokownik na Bartłomiej Lemcio w Stereo
Przeczytałem max 28 na jedno i drugie. I uważam, że idzie się w tych (lub nieco starszych ewentualnie) klockach zamknąć w takiej kwocie. Zwłaszcza, że autor nie wykluczył używek. -
@misiekx, kolega Rajdek wrócił!!!
-
Zestaw stereo- muzyka klasyczna- (około 20 tyś)
topic odpisał KrólKiczu na Bartłomiej Lemcio w Stereo
Kolego @Rokownik, ale tam na wzmacniacz jest przeznaczone 4 - 8 tysięcy a nie 24 😁. -
Zestaw stereo- muzyka klasyczna- (około 20 tyś)
topic odpisał Rokownik na Bartłomiej Lemcio w Stereo
Dla każdego nowoczesność to zupełnie coś innego. Z mojej strony dwie propozycje, które słuchałem (a jedną miałem przez półtora roku). 1. Klipsch Forte IV + Haiku Audio Sensei 211 https://www.olx.pl/d/oferta/haiku-audio-sensei-211-bogatsza-wersja-CID99-ID18hCN5.html 2. Audio Academy Rhea II ( https://www.olx.pl/d/oferta/audio-academy-rhea-2-5-CID99-ID18Gl4R.html ) + McIntosh MA8900 https://www.olx.pl/d/oferta/wzmacniacz-mcintosh-ma8900-idealny-CID99-ID15K7ah.html Linki są przypadkowe/pierwsze z brzegu i nie moje. Ceny należałoby ponegocjować solidnie. Zestawy grają różnie, ale oba w muzyce klasycznej sprawdzą się więcej niż dobrze. Udanych wyborów. -
🔌 iFi iPower Elite 🌐 Silent Angel M1T 🔧 IFi iSilencer+ 🧠 Audio-GD R-1 NOS 🎚️ Musician Monoceros ⚡ Teac AP-505 🔈 Dali Rubicon 2
-
w zasadzie przy 🙂 a raczej dzięki .... Jamo to temat na osobną dysputę ale to też czarny koń z niesamowitym potencjałem i bardzo prostymi w stosunkowo rozsądnych cenach sposobami na osiągnięcie nie tyle dobrych co rewelacyjnych efektów ... Powiem Tak : Zestaw Sansui AU-911DG MOD plus Jamo D570 MOD + Marantz CD 16 = spektakularny i z padający głęboko w pamięć efekt co można za niewiele ... Piotrek (Pio Oss) coś o tym wie ...
-
Dzisiejsze posty
-
KEF Q Concerto Meta a te?
-
Działa bardzo dobrze. Przedstawiłem powyższe jedynie jako odpowiedź na twoje zarzut, że w YPAO nie ma loudness. Tu jasny zwykle odwracasz kota ogonem. Jesteś kompletnie niewiarygodnym nabijaczem postów. Co temat to Sonido. Byle zaistnuec. Nie ważne że wprowadzasz w błąd. Ważne by zaistnieć. Więcej pisać do ciebie nie będę, bo sensu w tym tyle co w gadaniu do ściany A w temacie. Nie ma sensu szukać pirady sprzętowej-zakupowej wśród ludzi, którzy nawet dla siebie nie potrafią znaleźć docelowego sprzętu i ciągle go wymieniają, bo zawsze coś jest nie tak.
-
Na topowego, to nie ten budżet 😉 http://szymonfaber.pl/?p=1289
-
Witam szanownych forumowiczów. Stoję przed wyborem między dwoma modelami słuchawek oba modele w bardzo podobnych cenach (mniej niż 500 zł): Audio-Technica ATH-A550Z — słuchawki zamknięte Audio-Technica AD500X — słuchawki otwarte Zastanawiam się, który model będzie lepszy do codziennego słuchania muzyki w domu choć czasami i pod telefon do podróży też chciałbym je podpinać. Czy telefon da radę napędzić takie słuchawki? Chętnie usłyszę Wasze doświadczenia i opinie na temat: Różnic w brzmieniu między zamkniętymi ATH-A550Z a otwartymi AD500X (choć z tego co poczytałem to dosyć podobnie grają mimo innych konstrukcji) Jakie są mocne strony każdego z tych modeli? Z góry dzięki za pomoc!
-
Rafał stał się chyba cud bo zacząłem słyszeć kable. Głośnikowe Brown Sugar zrobiły nawet zbyt dużą zmianę. Czekam na Sommer Orbit 4mm.
-
Przez Matt Daemon · Napisano
Zapraszam. Sprzęt leci z Japonii. Będzie dostępny po nowym roku. Cena 34900 PLN https://www.olx.pl/d/oferta/odtwarzacz-sacd-esoteric-k-03xd-CID99-ID18IJfo.html -
Ja się kompletnie scyfryzowałem lata temu i słucham. A że z natury jestem leniwy, to dla mnie, NAS jest najlepszym rozwiązaniem. Plus Qobuz.
-
Gratuluję i witamy ponownie na forum. Miło, że do nas wróciłeś.
-
Siedzi sobie taki Alan Parsons nad „The Dark Side of the Moon”, wszystko pięknie poustawiał i na to wszystko przychodzi jakiś gostek z ulicy i kręci gałkami - no, ja bym k... chyba zastrzelił 😉
-
Mirek jeszcze jeden zabieg kosmetyczny i system będzie gotowy.
-
Dzień dobry, Szukam budżetowego rozwiązania do słuchania płyt - czegoś, co będzie do weryfikacji, czy taki sposób słuchania muzyki się sprawdzi. To ma być prezent, tak więc raczej nowy sprzęt. Skoro budżetowy, to kupiłem AT-LP60x na Amazonie za ~480 zł. Mam też głośniki Elac Debut 2.0. Mam teraz do wyboru dwie opcje: - Albo kupuję głośniki aktywne pokroju Edifier M60/MR3, albo coś w tym stylu za 300-400, - albo dokładam jakiś wzmacniacz za około 400 zł. W związku z tym mam prośbę o polecenie jakiś przykładów do obu opcji. Niestety nie znam się na tym, a im więcej o tym czytam, tym więcej pojawia się pytań, a nie mam na to czasu, żeby wszystko samemu rozkminić. Pozdrawiam.
-
Przez marcinmarcin · Napisano
Sugdeny, przynajmniej te A klasowe są SE - single ended.
-
-
Dzisiejsze tematy